关于空气源热泵相关产品疑问还请按以下方式与我们联系!
手机 : 15723327893
电话 : 023-67836493
Q Q : 2095707387
E-mail: 2095707387@qq.com
若您对我们的空气能产品有任何疑惑与问题,请咨询我们,我们将给您最佳解答!
工作时间:周一至周日 24小时手机服务
公司地址(渝北分部):重庆市渝北区兰馨大道中航MY TOWN A区1-447
先了解一下泵选择时涉及到的工艺参数:
①流量Q:工艺人员应给出正常、最小和最大流量,选泵时额定流量要不小于装置最大流量,或取正常流量的1.1 - 1.15倍。
②扬程H:工艺装置所需扬程值,泵的额定扬程一般为装置所需扬程的1.05 - 1.1倍。③进出口压力:影响壳体耐压和轴封要求。
④温度T:应给出泵进口介质正常、最低和最高温度。
⑤装置汽蚀余量NPSHa:即有效汽蚀余量。
⑥操作状态:分连续和间歇操作。
⑦现场条件:涵盖泵安装位置(室内、室外)、环境温度、相对湿度、大气压力、大气腐蚀状况、危险区域划分等级等。
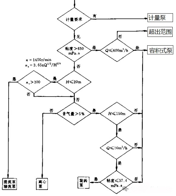
一、泵的选型要点
1. 选型条件
输送介质物理化学性能:包括介质类型、腐蚀性、磨蚀性、毒性、固体颗粒含量及大小、密度、粘度、汽化压力、气体含量、是否易结晶等,这些参数对泵的性能、材料和结构影响重大,选型时需重点考量。
例如:三效蒸发器出料泵输送含氯化钠水溶液,含氯离子有腐蚀性、浆料有磨蚀性,固含量约10% ,颗粒大小约0.12mm 。
2. 泵类型的选择
离心泵结构简单、输液无脉动、流量调节方便,除特殊情况外应优先选用。
有计量要求选计量泵。
高扬程小流量且无合适离心泵时,选往复泵或汽蚀要求不高时选旋涡泵。
低扬程大流量选轴流泵和混流泵。
介质粘度大(大于650 - 1000mm²/s )选转子泵(如螺杆泵)或往复泵;粘度特别大时选特殊设计的高粘度泵。
介质含气量>5% ,流量小且粘度小于37.4mm²/s时,选旋涡泵,允许流量脉动可选往复泵。
启动频繁或灌泵不便场合,选有自吸性能的泵(如自吸式离心泵、旋涡泵、容积式泵 )。
1. 清水泵:城市自来水供应系统中,输送介质为普通清洁的自来水,其不具有腐蚀性、毒性等特殊性质,此时可选用清水泵。
例如:IS型清水离心泵 ,适用于输送温度低于80℃的清水或物理化学性质类似于清水的液体,结构简单,能满足自来水输送的基本需求。
2. 耐腐蚀泵:化工企业的硫酸输送,因硫酸具有强腐蚀性,此时需选用耐腐蚀泵,如氟塑料合金离心泵 。它的过流部件采用氟塑料合金制造,具有优异的耐腐蚀性,能有效抵抗硫酸的腐蚀,保证泵的正常运行和使用寿命。
3. 无泄漏泵:制药厂在输送高纯度、剧毒或贵重的药液时,由于药液不允许泄漏,可选用屏蔽泵 。
例如:输送胰岛素溶液的屏蔽泵,泵的电机和泵体一体化,通过屏蔽套将电机转子和定子隔开,使介质完全封闭在泵体内,杜绝了泄漏的可能性,符合制药行业对药品生产过程中介质输送的严格要求。
4. 低汽蚀余量泵:石油化工企业的液化石油气(LPG)输送系统中,液化石油气属于易挥发液体。为防止汽蚀现象影响泵的正常运行,可选用筒型泵 。
筒型泵具有较低的汽蚀余量,能在输送易挥发液体时,有效避免因液体汽化而产生的汽蚀问题,确保LPG的稳定输送。
1. 卧式泵:卧式泵重心低,安装和维护方便,适合在这种空间条件较好的室内环境水平安装使用。
2. 立式泵(液下泵):污水处理厂的污水池内,需要将池底的污水抽取出来进行处理。采用立式液下排污泵,可以直接安装在污水池内,泵体浸入液体中,通过长轴与上方的电机连接。这样的安装方式不仅节省空间,而且可以避免电机等关键部件被污水浸泡腐蚀,保证泵的正常运行。
3. 立式泵(管道泵):高层建筑的消防供水系统中,需要将消防水在管道系统中进行增压输送。为了便于与管道系统直接连接,减少占地面积,可选用管道泵,它可以直接安装在消防水管路上,外形紧凑,与管道的连接方便快捷,能满足高层建筑消防供水对空间和安装便利性的要求。
1. 单吸泵:小型农田灌溉系统中,灌溉区域面积较小,所需灌溉水量相对不大,一般每小时流量在5 - 20m³左右。单吸泵结构简单,成本较低,适用于这种小流量的灌溉需求,能够满足小型农田的日常灌溉用水供应。
2. 双吸泵:城市大型自来水厂向城市供水的环节中,需要较大的流量来满足城市众多用户的用水需求,一般每小时流量可达几百立方米甚至更高。双吸泵具有流量大的特点,其叶轮两侧都有吸水口,能够同时从两侧吸水,从而满足城市大规模供水的高流量要求。
3. 小流量离心泵:实验室中,经常需要精确输送少量的液体,如进行化学实验时,需要输送一些试剂,流量一般每小时在1m³以下。这种泵流量小、精度高,能够满足实验室对小流量液体精确输送的需求,同时磁力驱动的方式还能保证液体的无泄漏输送,符合实验室对试剂输送的特殊要求。
1. 单级泵:一般的居民小区二次供水系统中,从小区的储水池向居民楼供水,楼高一般为多层建筑(6 - 8层),所需的扬程相对较低,大约在20 - 40m左右。这种情况下可选用单级离心泵 ,如CDLF型轻型不锈钢立式多级离心泵(单级运行模式 )。
2. 多级泵:高层建筑(30层以上)的供水系统中,由于楼层较高,水需要被提升到较高的高度,所需扬程较大,一般在80 - 150m左右。
3. 高速离心泵:一些石油化工企业的特殊工艺流程中,需要在短时间内将液体提升到较高的压力和扬程,且流量相对较小。如石化企业的润滑油输送系统中,为了在特定的工艺环节快速将润滑油输送到高压设备中,需要较高的扬程(约100 - 150m )和一定的压力。
1. 泵系列及生产厂选择:对化工企业的盐酸输送系统中的耐腐蚀泵,通过市场调研发现IHF型氟塑料合金离心泵系列符合要求,该系列泵产品质量可靠,在化工行业有良好的口碑和众多成功应用案例。
2. 制造检验标准选择:如果该化工企业对泵的质量和性能要求较高,例如企业生产的产品质量要求严格,对输送设备的可靠性和安全性有较高标准,且企业的采购预算允许,此时可选择API610标准 ,按照此标准制造的泵在设计、材料、制造工艺、检验检测等方面都有严格的规范和要求,能够保证泵在长期、复杂的化工生产工况下稳定可靠运行。
1. 化工企业输送剧毒液体:某农药生产厂中,需要输送含有剧毒有机磷农药成分的液体原料。由于该液体具有剧毒特性,一旦泄漏会对人员和环境造成严重危害,因此选用隔膜计量泵进行输送。具体来说,选择了双隔膜计量泵并配备隔膜破裂报警装置。当内层隔膜出现破裂时,报警装置会立即发出警报,提醒操作人员及时处理,避免剧毒液体与液压油混合后泄漏,保障了生产安全和人员健康。
2. 石油化工行业输送易燃、易爆液体:炼油厂经常需要输送汽油、液化石油气等易燃、易爆液体。以汽油输送为例,为了确保安全,选用隔膜计量泵。
3. 制药行业输送贵重液体:在生物制药企业生产高价值的单克隆抗体药物时,其生产过程中的某些药液成分非常贵重。为了保证药液输送过程中不出现泄漏造成经济损失,选用隔膜计量泵。